Hem
(Nasa)

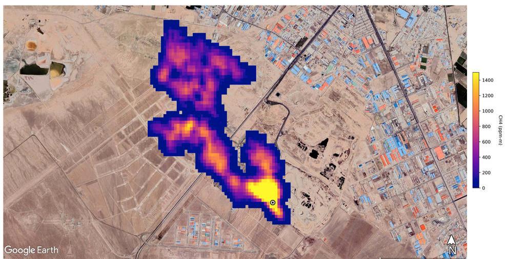
Nasa: Superutsläppare av metan ertappas från rymden

Nasa har sedan i somras upptäckt över 50 hotspots med stora utsläpp av klimatgasen metan världen över, skriver organisationen på sin webbplats. Upptäckten av ”superutsläpparna” i U…

Få full tillgång till Omni Ekonomi

  • Alla mediers affärsnyheter på ett ställe
  • Upplåst innehåll från världens ledande medier
  • Dagliga aktieanalyser direkt i appen
Bli medlem
Omni är politiskt obundna och oberoende. Vi strävar efter att ge fler perspektiv på nyheterna. Har du frågor eller synpunkter kring vår rapportering? Kontakta redaktionen